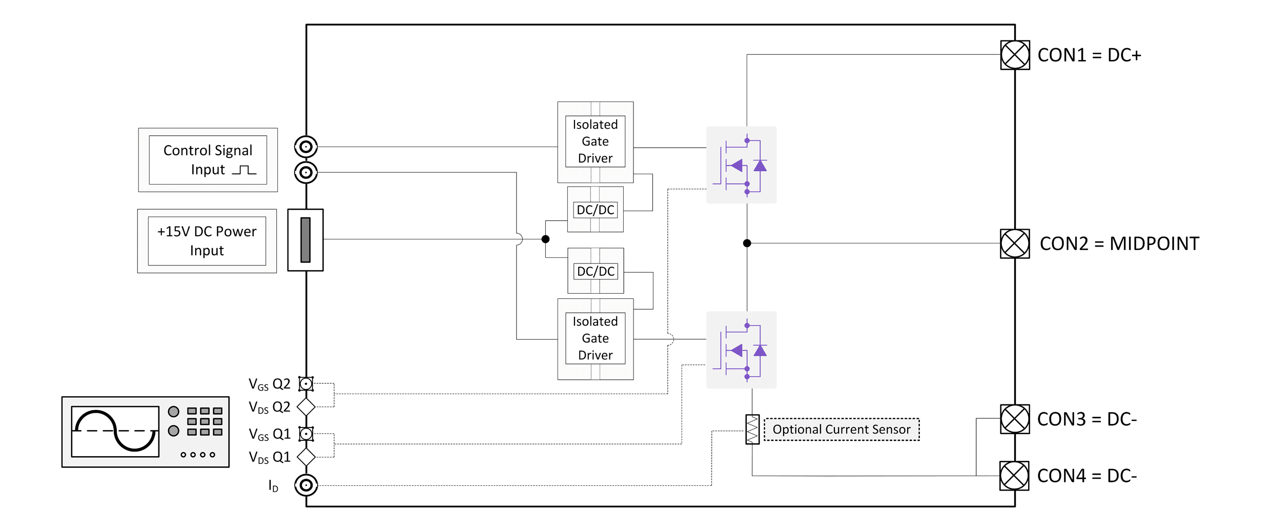
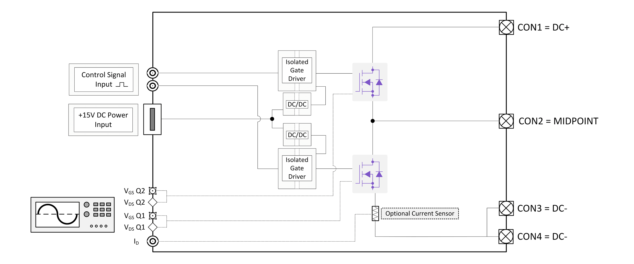
Evaluation Board for 650V Silicon Carbide C3M™ MOSFET in a 7-pin D2PAK (TO-263-7L)
- Demonstrates use of an AlN inlay PCB for thermal management of surface mount power devices
- Serves as a PCB layout example for driving D2PAK SiC MOSFETs
Specifications
- Max DC Bus Voltage of 450V
- Max Power of 4.2kW @ 100kHz
- Optimized locations for scope probe measurements of drain current; VGS; and Vds
- Predrilled thermocouple locations in the heat sink under the MOSFET
- Synchronous and asynchronous buck and boost topologies supported
- Kit includes two SMA and BNC adapters for measuring VGS waveforms
- Includes heatsink; fan; fan guard; and thermal pads
- Can be configured as full bridge DC/DC by using two evaluation boards


